Sa se calculeze proiectarea ambreiajului automobilul indicat prin tema de proiect la disciplina " Dinamica Autovehiculelor ".
Automobilul proiectat are urmatoarele caracteristici:
-tipul autovehiculului: autofurgon;
-sarcina utila: 1.100 kg;
-viteza maxima in palier [Km/h]: 143;
-panta maxima in priza directa [%]: 2;
-panta maxima [%] : 40;
-alte particularitati: MAC - 4x2.
Va cuprinde:
1.Studiul tehnico-economic al solutiilor utilizate la autovehicule similare;
2.Alegerea justificata a solutiei pentru care se opteaza;
3.Calcule propriu-zise (moment de calcul,forta de apasare,garnituri de frecare, verificarea la incalzire,arcuri de presiune,arbore,discuri,mecanism de actionare);
4.Evidentierea jocurilor din ambreiaj si a modalitatilor de reglare a acestora de-a lungul perioadei de utilizare;
5.Evidentierea si discutarea comparativa a 1-2 solutii noi in constructia ambreiajelor autovehiculelor (automobile noi, prototipuri, brevete, prezentarea eventualelor idei personale in domeniu).
B.Materialul grafic
1.Desen de ansamblu al ambreiajului in doua proiectii;
2.Schema sistemului de actionare a ambreiajului.
CALCULUL AMBREIAJULUI
1. Justificarea alegerii modelelor similare
Pentru realizarea proiectului este util sa se studieze principalele caracteristici constructive ale unor modele similare.
Alegerea modelelor similare este necesara deoarece nu exista o documentatie completa cu privire la particularitatile constructive si caracteristicile autovehiculului de proiectat. Cu ajutorul acestor modele similare se pot observa elementele comune ale acestor autovehicule si tendinta lor spre anumiti parametri.
Prin analiza principalelor caracteristici ale acestor modele se obtin informatii ce pot fi folofite la proiectarea autovehiculului din tema de proiect. Aceste informatii ne ofera o imagine de ansamblu pentru autovehiculul deproiectat,niste limite in care acesta trebuie sa se incadreze.
Alegerea si analiza modelelor similare ofera astfel o documentatie,o baza de plecare pentru proiectarea autovehiculului primit prin tema de proiect.
Cele sase modele similare au fost alese din [4],pe baza sarcinii utile cu o eroare de aprox. 5%.
Tabel 1.1
| 
    |  
   Fiat Ducato 10  |  
   Ford Transit  |  
   Toyota Hiace  |  
   Nissan Window Van  |  
   Peugeot Minibus  |  
   Renault Master T35  | 
 
| 
   Putere maxima[Kw]  |  
    |  
    |  
    |  
    |  
    |  
    | 
 
| 
   Cuplu maxim [Nm]  |  
    |  
    |  
    |  
    |  
    |  
    | 
 
| 
   Ambreiaj  |  
   ET/me  |  
   ET/me  |  
   ET/hy  |  
   ET/hy  |  
   ET/me  |  
   ET/hyp  | 
 
| 
   Cutie de viteze  |  
   Fiat 5-G  |  
   Ford mt  |  
   Toy G55  |  
    |  
   5-G vsy  |  
   R un5vsy  | 
 
| 
   Rap.transmisie tr.I  |  
    |  
    |  
    |  
    |  
    |  
    | 
 
| 
   Rap.transm. tr. max.  |  
    |  
    |  
    |  
    |  
    |  
    | 
 
| 
   Rap.transm. inapoi  |  
    |  
    |  
    |  
    |  
    |  
    | 
 
| 
   Formula ritilor  |  
   4x2  |  
    |  
   4x2  |  
   4x2  |  
   4x2  |  
   6x2  | 
 
| 
   Diferential  |  
    |  
    |  
   HR/au  |  
   HR/au  |  
    |  
    | 
 
| 
   Suspensie roti fata/spate  |  
   E/st  |  
   E/st  |  
   E/st  |  
   E/st  |  
   E/st  |  
   E/E/E  | 
 
| 
   Arcuri fata/spate  |  
   Sf/Bl  |  
   Sf/Bl  |  
   Tor/Bl  |  
   Tor/Bl  |  
   Sf/Bl  |  
   Sf/tor/tor  | 
 
| 
   Amortizoare fata/spate  |  
   T/T  |  
   T/T  |  
   T/T  |  
   T/T  |  
   T/T  |  
   T/T/T  | 
 
| 
   Frina de serviciu  |  
   h+vu/v:sc  |  
   h+vu/v:s  |  
   h+vu/v:s  |  
   h+vu/v:s  |  
   H+vu/v:s  |  
   h+vu/v:s  | 
 
| 
   Frina de parcare  |  
   Hr  |  
   Hr+mu  |  
   Hr  |  
   Hr  |  
   Hr  |  
   4Hr  | 
 
| 
   Dimensiuni pneuri  |  
   185R14C  |  
   225/70x1  |  
   195/70R  |  
   185R14  |  
   185R14  |  
   205R16  | 
 
| 
   Greutate proprie  |  
    |  
    |  
    |  
    |  
    |  
    | 
 
| 
   Sarcina utila  |  
    |  
    |  
    |  
    |  
    |  
    | 
 
| 
   Greutate punte fata  |  
    |  
    |  
    |  
    |  
    |  
    | 
 
| 
   Greutate punte spate  |  
    |  
    |  
    |  
    |  
    |  
   2x1800  | 
 
Legenda:
-ET/me=ambreiaj monodisc cu frictiune cu comanda mecanica;
-ET/hy= ambreiaj monodisc cu frictiune cu comanda hidraulica;
-ET/hyp= ambreiaj monodisc cu frictiune cu comanda hidropneumatica;
-vsy cutie de viteze complet sincrona;
-HR/au=diferential autoblocant ce blocheaza rotile spate;
-E=suspensie independenta;
-/st=axarigida;
-T/T=amortizoare telescopice;
-H+Vu/sch=frana hidraulica pe toate rotile ,servo-asistata,frana pe disc;
-Sf/Bl=arcuri elicoidale fata /arcuri cu foi pe spate;
-Tor=bara de torsiune.
2. Studiul tehnico-economic al solutiilor utilizate la autovehicule similare
Analizand modelele similare din punct de vedere al tipului de caroserie folosit se
observa ca aceasta solutie pentru caroserie ,cu post de conducere semiavansat este mai putin intalnita, tendinta fiind sa se foloseasca caroserie cu post de conducere avansat.
Analizand cele sapte modele similare alese, din punct de vedere al masei proprii
se observa ca aceasta variaza intre 1580[Kg] la modelul 1 si 2800[Kg] la modelul 6, celelalte modele avand: -1885[Kg];
-1630[Kg];
-1935[Kg];
Sarcina utila variaza intre 630[Kg] la modelul 1 si 2100[Kg] la modelul 6, iar
din punct de vedere al repartitiei sarcinii totale pe punti, aceasta se analizeaza procentual, valorile numerice fiind date in tabelul 1.2.
Tabel 2.1
| 
   Model  |  
   Ga[Kg]  |  
   Masa totala pe puntea spate[%]  |  
   Masa totala pe puntea fata[%]  |  
   Formula rotilor  | 
 
| 
    |  
    |  
    |  
    |  
   4x2  | 
 
| 
    |  
    |  
    |  
    |  
   4x2  | 
 
| 
    |  
    |  
    |  
    |  
   4x2  | 
 
| 
    |  
    |  
    |  
    |  
   6x2  | 
 
Observatie:
Pentru celelalte modele nu s-au calculat aceste procente deoarece nu au existat suficiente date privitoare la repartitia sarcinii pe punti.
Din tabelul de mai sus se poate observa ca la modelele 2 si 3 repartitia sarcinii pe punti este oarecum asemanatoare.Modelul 5 prezinta o repartitie mai mare a sarcinii pe puntea din fata , iar la modelul 6 se observa ca aproximativ o treime din sarcina totala este repartizata pe puntile din spate, modelul 6 avand trei punti.
Tabel 2.2
| 
   Model  |  
   Tip motor  |  
   Putere maxima [Kw]/[rot/min]  | 
 
| 
    |  
   MAC  |  
    | 
 
| 
    |  
   MAC  |  
    | 
 
| 
    |  
   MAC  |  
    | 
 
| 
    |  
   MAC  |  
    | 
 
| 
    |  
   MAC  |  
    | 
 
| 
    |  
   MAC  |  
    | 
 
Dupa cum se observa si din tabelul 1.3. exista o preferinta pentru echiparea acestui tip de autovehicul cu motor diesel. Avantajul acestei alegeri consta in obtinerea unei puteri mai ridicate decat in cazul echiparii cu motor pe benzina.Puterea dezvoltata de motor la cele sase modele sinilare nu variaza in limite foarte largi. Puterea maxima obtinuta este cuprinsa in intervalul [62;88] la modelele 1si 5 si respectiv 3.Se observa astfel ca cele mai multe valori ale puterii se grupeaza in partea inferioara a intervalului.
Din punct de vedere al momentului maxim transmis se observa ca acesta variaza in
limite relativ mici. Limita inferioara este de 150[Nm] obtinut la o turatie de 5250[rot/min] la modelul 2 , iar limita superioara 198[Nm] obtinut la 2600[rot/min].Din tabelul 1.1. se observa ca momentele maxime transmise nu au o distributie simetrica in intervalul mai sus mentionat,ci se observa o aglomerare a acestora in jurul valorii de 160[Nm].
Din punct de vedere al ambreiajelor folosite la echiparea autovehiculelor similare se
constata ca trei dintre acestea sunt echipate cu ambreiaj monodisc cu comanda mecanica , doua cu ambreiaj monodisc cu comanda hidraulica si doar un autovehicul este echipat cu ambreiaj monodisc cu comanda hidropneumatica.
Suspensia folosita in dotarea modelelor similare este preponderent suspensie independenta pentru puntea fata si axa rigida pentru puntea spate.aceasta combinatie este intalnita la modelele 1,2,3,4 si 5, modelul 6 fiind echipat cu suspensie independenta pe toate cele trei punti.
Din punct de vedere al arcurilor folosite se observa ca exista o preferinta pentru folosirea arcurilor elicoidale pentru puntea fata si arcuri cu foi pentru puntea spate.Se mai intalnesc solutii cu bara de torsiune la puntea fata, la puntea spate fiind folosite tot arcuri cu foi.Amortizoarele folosite sunt aceleasi pentru toate cele sase modele similare.Constructorii acestora au optat pentru folosirea amortizoarelor telescopice.
Analizand autovehiculele similare din punct de vedere al franei de serviciu utilizate se constata ca toate cele sase modele similare sunt dotate cu frana hidraulica servoasistata pe toate rotile, frana pe disc.Si in cazul franei de parcare toate modelele similare sunt dotate cu acelasi tip de frana.Toate acestea folosesc frana de parcare pe rotile din spate.
Din punctul de vedere al ambreiajului folosit, solutia generalizata este cea monodisc uscat cu arc diafragma, deoarece sarcinile maxime ale acestor modele nu sunt atat de mari incat sa justifice folosirea ambreiajelor cu arcuri periferice.
Mai jos sunt prezentate cateva tipuri de ambreiaje folosite in general la acest tip de autovehicul. In figura 1 avem un ambreiaj monodisc cu arcuri periferice, iar in figura 2 un ambreiaj hidraulic.

Figura 1. Ambreiaj monodisc cu arcuri periferice

Figura 2. Ambreiaj hidraulic.
1 - Pompa centrifuga; 2 - turbina; 3 - carcasa; 4 - arborele cotit al motorului;
5 - arborele primar al cutiei de viteze; 6 - supapa de evacuare; 7 - rezervor; 8 - pompa de alimentare; 9 - supapa de siguranta; 10 - radiator; 11 - supapa de admisie a lichidului in ambreiaj.

Figura 3.
a) Ambreiaj mecanic cu doua discuri
b) Ambreiaj mecanic cu arcuri periferice dispuse pe doua cercuri
c) Ambreiaj mecanic cu arcul central elicoidal
3. Calculul puterii motorului si determinarea caracteristicii lui exterioare
Pe baza performantelor si a caracteristicilor tehnice din tema de proiectare, se
stabilesc in prealabil parametrii initiali care intervin in calcule:
-greutatea proprie a autovehiculului Go;
-greutatea totala a autovehiculului Ga;
-alegerea pneurilor si calculul razei de rulare rr;
-stabilirea coeficientului aerodinamic K;
-stabilirea ariei suprafetei transversale maxime A;
-randamentul transmisiei t
Stabilirea acestor parametri se face pe baza studiului peralabil al organizarii de ansamblu al autovehiculului si pe baza valorificarii datelor statistice privitoare la autovehi- culele cu caracteristici si performante apropiate de cele ale autovehiculului de proiectat, tinand seama de perspectivele si tendintele de dezvoltare in domeniul autovehiculelor rutiere.
Greutatea proprie a autovehiculului se determina facand o medie a greutatilor auto- vehiculelor considerate ce modele similare (tabel 1.1).
 
   
 
  
   
  ![]()
unde indicii 1,2,3,5,6 reprezinta numerele de ordine ale modelelor similare alese.
Go=(1580+1885+1630+1935+2800)/5=1966[Kg]
Valoarea obtinuta se rotunjeste prin scadere considerandu-se Go=1900[Kg]
Dupa stabilirea greutatii proprii a autovehiculului se determina greutatea totala a acestuia cu formula:
Ga= Go+G
unde G - sarcina utila;
Deci greutatea totala va fi:
Ga=1900+1100=3000[Kg]
In continuare se va considera greutatea totala a autovehiculului Ga=3000[Kg] .
Calculul puterii motorului se face pornind de la determinarea puterii motorului din conditia de viteza maxima.Aceasta se determina cu formula:
 
 
unde f - coeficientul de rezistenta la rulare si este cuprins intre f=(0,012
se considera f=0,013;
t- randamentul transmisiei t
se considera t
K,A-coeficientul aerodinamic respectiv aria sectiunii maxime
se aleg din [1] tabelul 3.8.TK=0,029[Kg.f.s2/m4]
A=3,6[m2]
 
Puterea motorului se determina cu formula:
 
   
       
  
   
     
   
 
  
   
  ![]()
unde 0,8
se alege                 0,85
Se considera ca autovehiculul este echipat cu motor Diesel cu injectie in volum.Pentru un astfel de motor coeficientii ,α2 ,α3 au urmatoarele valori:
 
   
 
  
   
  ![]()
Turatia de putere maxima se alege facand o medie a valorilor turatiilor de putere maxima a modelelor similare slese.
Se obtine nP=4800[rot/min]
 
[rot/min]
Pentru efectuarea graficului puterii si determinarea momentului maximal motorului se considera o gama de turatii pentru care se calculeaza puterea si momentul datele numeri- ce fiind trecute in tabelul 1.2.
Formulele utilizate sunt urmatoarele:
 
   
 
  
   
  
Tabel 3.1
| 
   n  |  
    |  
    |  
    |  
    |  
    |  
    |  
    |  
    |  
    |  
    |  
    | 
 
| 
   P  |  
    |  
    |  
    |  
    |  
    |  
    |  
    |  
    |  
    |  
    |  
    | 
 
| 
   M  |  
    |  
    |  
    |  
    |  
    |  
    |  
    |  
    |  
    |  
    |  
    | 
 
4.CALCULUL PROPRIU-ZIS AL AMBERIAJULUI MECANIC
La calculul ambreiajului se urmareste stabilirea dimensiunilor elementelor principale ale acestuia, in raport cu valoarea momentului motor si pe baza parametrilor constructivi ai motorului si autovehiculului.
Determinarea momentului de calcul
Pentru transmiterea de catre ambreiaj a momentului motor maxim fara patinare,pe toata durata de functionare este necesar ca momentul de frecare Ma al ambreiajului sa fie mai mare decat momentul maxim al motorului. In acest scop se introduce in calcul un coeficient de siguranta
 Momentul de calcul va fi:
La alegerea coeficientului β se tine seama de tipul si destinatia autovehiculului precum si de particularitatile constructive ale ambreiajului.
Se alege β=1,7 T Mc=1,7.19,8=33,66[daNm].
 
   
 
  
   
  
Determinarea momentului de frecare al ambreiajului
Pentru determinarea momentului de frecare al ambreiajului se considera un coeficient de frecare μ=0,28
Pentru momentul de frecare total avem:
 
   
 
  
   
  ![]()
unde Re -raza exterioara a suprafetei de frecare
RI - raza interioara a suprafetei de frecare
 
   
 
  
   
  ![]()
Unde:
Observatie:
Pentru ambreiaje prevazute cu mai multe perechi de suprafete de frecare momentul este:
 
   
 
  
   
  ![]()
 
   
 
  
   
  
unde i-reprezinta nr.de suprafete de frecare i= 2nd
nd- reprezinta nr. discurilor de frecare
Se alege ambreiaj monodisc uscat cu arcuri periferice datorita constructiei simple si faptului ca este un ambreiaj foarte intalnit la modelele similare.
Raza exterioara este:
 
   
 
  
   
  
 
   
 
  
   
  
unde , C=(0,53
Se alege C=0,53
       pentru ambreiaje monodisc uscat
Se alege
 
   
 
  
   
  
 Deci
Se alege din STAS 7793-67 De=250[mm]TRe=125[mm]
DI=150[mm] TRI=75[mm]
 
   
 
  
   
  ![]()
Determinarea fortei de apasare asupra discurilor ambreiajului
Se determina din conditia ca momentul de frecare al ambreiajului sa fie egal cu momentul de calcul Mc
 
   
 
  
   
  ![]()
Momentul de frecare al ambreiajului este:
 
   
 
  
   
  ![]()
 
   
 
  
   
  ![]()
 Daca se considera forta F uniform
distribuita pe suprafetele de frecare, presiunea p va fi data de
relatia: 
Aria suprafetei garniturilor de frecare este:
 
   
 
  
   
  ![]()
Calculul arcurilor de presiune
Arcurile de presiune ale ambreiajului sunt solicitate dupa un ciclu asimetric.
Arcurile periferice sunt in general arcuri cilindrice din sarma trasa si au o caracteristica liniara
Pentru determinarea diametrului sarmei si a diametrului de infasurare trebuie sa se cunoasca:- Fa=forta totala ce trebuie dezvoltata de arcuri;
-na=nr. de arcuri;
-F'a=forta pe care trebuie sa o dezvolte un arc.
Avem relatia: F'a= Fa/ na
Observatie: na-se alege in general ca multiplu de 3 pentru a avea o apasare uniforma a arcurilor asupra discului de presiune.
Pentru microbuze F'a trebuie sa se incadreze intre 40 80[daN].Pentru diametrul exterior al garniturilor de frecare intre (200 280)[mm] se recomanda sa se aleaga intre (9-12) arcuri.Se aleg 9 arcuri.
 
   
 
  
   
  
unde :Fr= forta datorita arcurilor care ajuta la obtinerea unei debreieri complete.
cf= coeficient care tine seama de fortele de frecare.
Pentru ambreiaje monodisc cf=0,9 0,95. Se alege cf=0,95. Calculul se face pentru un ambreiaj decuplat cand fiecare arc dezvolta forta F''a .
Pentru a rezulta un ambreiaj care se manevreaza fara dificultate se recomanda ca la decuplare cresterea fortei arcului sa nu depaseasca cu 15 25% din valoarea ei initiala.
 
   
       
  
   
   ![]()
   
 
  
   
    ![]()
 Se alege:
 
   
 
  
   
  
 
   
 
  
   
  ![]()
 
   
       
  
   
   ![]()
   
 
  
   
    ![]()
Calculul efortului unitar pentru solicitarea la torsiune
 
   
 
  
   
  
unde D=diametrul mediu de infasurare al arcului;
D= diametrul sarmei arcului;
k=coeficient de corectie al arcului;
 
   
 
  
   
  ![]()
-unde se noteaza cu c=D/d.
Se recomanda : c=5 8. Se alege c=5.
Pentru arcurile de ambreiaj ta=7000[daN/cm2]
Coeficientul k se calculeaza cu relatia:
 
   
 
  
   
  ![]()
 
   
 
  
   
  ![]()
Deci diametrul sarmei va fi:
 
   
 
  
   
  
Se alege din STAS 893-67 sarma trasa din otel carbon de calitate avand d=5[mm].
Determinarea numarului de spire
Pentru determinarea numarului de spire ns se pleaca de la formula sagetii:
 
   
 
  
   
  ![]()
-unde f=sageata arcului;
G=modul de elasticitate transversal .
 
 
D=c.d=5.5=25[mm]
 
   
 
  
   
  
Se noteaza: -rigiditatea racului
 
   
 
  
   
  
Cand ambreiajul este cuplat forta dezvoltata de arc este F'a , deci vom avea:
 
   
 
  
   
  
Cand ambreiajul este decuplat forta dezvoltata de arc este F"a ,deci avem:
 
   
       
  
   
   
   
 
  
   
    ![]()
 Sageata suplimentara  f1 corespunzatoare deformarii arcului la decuplare
se poate determina functie de
jocul necesar intre suprafetele de frecare in pozitie decuplata. f1 se determina cu relatia:  
-unde nd= nr. discurilor conduse;
-jd= jocul dintre o pereche de suprafete de frecare pentru decuplarea completa a ambreiajului.
Se recomanda pentru ambreiaje monodisc jd=0,5 0,7[mm].Se alege jd=0,7[mm].
Deci sageata suplimentara f1 va fi:
 
   
 
  
   
  ![]()
 
   
 
  
   
  ![]()
 
   
 
  
   
  ![]()
Deoarece spirele de la capetele arcului nu sunt active, numarul total de spire nt
Se determina cu
relatia:
Determinarea lungimii arcului in stare libera
 Lungimea arcului in stare libera se determina
cu relatia:
-unde Lo=lungimea arcului in stare libera;
L1= lungimea arcului in pozitia decuplata a ambreiajului.
 
   
 
  
   
  ![]()
-unde ns=nr. de spire active;
js=distanta minima intre spirele arcului in pozitia decuplata a ambreiajului.
 
   
 
  
   
  ![]()
Se alege js=1[mm]
 
   
 
  
   
  ![]()
 
   
 
  
   
  ![]()
Deci lungimea arcului in stare libera va fi:
 
   
 
  
   
  ![]()
Verificarea la incalzire a ambreiajului
 Pentru verificarea la incalzire a ambreiajului
trebuie sa se determine mai intai urmptoarele marimi:
-unde rr=raza de rulare a rotii;
ro=raza libera a rotii;
rn=raza nominala a rotii.
Se considera autovehiculul echipat cu anvelope 185R14C conform STAS SR 13288-1994
Deci avem: B=185[mm]; (balonaj)
D=14.22,4=314[mm] (diametrul jantei)
H=B(0,82 (inaltimea sectiunii anvelopei)
H=B.0,9=185.0,9=166,5[mm]
Pentru calcule se poate aproxima ro= rn.
 
   
 
  
   
  ![]()
 
 -coeficientul
de deformare al pneului;
Se alege
 
   
 
  
   
  ![]()
 
   
 
  
   
  
-lucrul mecanic de frecare;
-unde is1=raportul de transmitere in treapta I;
io= raportul de transmitere al transmisiei principale;
Se considera : - io=4,1
-is1=4,4
 
   
 
  
   
  
Verificarea la incalzire se face cu relatia:
 
   
 
  
   
  ![]()
-unde γ=coeficient ce exprima partea din lucrul mecanic L consunata pentru incalzirea piesei care se verifica;
c=caldura specifica a piesei.
C=0,115[Kcal/Kg C]
gp=greutatea piesei care se verifica in [daN]
Pentru discul de presiune al ambreiajului monodisc γ
otel 7850)[Kg/m3]
In cazul ambreiajului monodisc se verifica discul de presiune.Acesta se construieste masiv pentru a putea inmagazina o cantitate cat mai mare de caldura.
Verificarea se face cu observatia ca Δτ in timpul unei cuplari nu trebuie sa depaseasca 1 C.
Volumul discului de presiune este:
 
   
 
  
   
  ![]()
-unde g=grosimea discului de presiune;
 
   
 
  
   
  ![]()
 
   
 
  
   
  ![]()
Calculul arborelui ambreiajului
Arborele ambreiajului (care este si arborele primar la schimbatorului de viteze) are o portiune canelata pe care se deplaseaza butucul discului condus. Arborele este solicitat la torsiune de catre momentul de calcul al ambreiajului Mc.
Diametrul interior se determina cu relatia:
 
   
 
  
   
  ![]()
unde at-solicitarea admisibila la torsiune
at 1200)[daN/cm2]
Diametrul interior al arborelui canelat se adopta din STAS dupa care se adopta si celelalte elemente ale canelurii.Se face verificarea la strivire si la forfecare.
Forta F care solicita canelurile se considera ca este aplicata la distanta rm fata de axul arborelui si se determina cu relatia:
 
   
 
  
   
  ![]()
Unde rm-raya medie a arborelui canelat;
de-diametrul exterior al arborelui canelat;
dI- diametrul exterior al arborelui canelat;
 
   
 
  
   
  
Se alege din STAS 1768-68 arbore canelat 10x26x32
 
   
 
  
   
  ![]()
Deci
Inaltimea danturii este:
 
   
 
  
   
  ![]()
Verificarea la strivire in
cazul ambreiajului monodisc este data de relatia:
 
   
 
  
   
  ![]()
Unde l=de-lungimea butucului condus;
h-inaltimea canelurii supusa la strivire .
Efortul unitar la forfecare se determina cu relatia:
 
   
 
  
   
  ![]()
unde b-latimea canelurii;
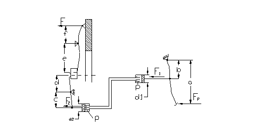
Calculul mecanismului de actionare
Se urmareste ca parametrii determinati sa se incadreze in limitele prescrise.Se determina cursa totala a pedalei si forta la pedala.
Se alege mecanism de actionare hidraulic
 
Conform principiului lui Pascal se poate scrie:
 
   
 
  
   
  ![]()
unde d1-diametrul cilindrului de actionare;
d2- diametrul cilindrului receptor.
Forta F2 se determina functie de forta de apasare a discurilor:
 
   
 
  
   
  ![]()
Forta F1 se
determina functie de forta la pedala:
Inlocuind F1 si F2 rezulta:
 
   
 
  
   
  ![]()
unde im=
 raport de
transmitere mecanic;
 ih  =
 raport de
transmitere hidraulic;
a 0,98) randamentul de actionare al mecanismului hidraulic.
Cursa totala a mansonului rulmentului de presiune (sm) se determina cu relatia:
 
unde sl=cursa libera a mansonului;
sl=(2 4)[mm]
se alege sl=3[mm]
jd=jocul ce trebuie realizat intre fiecare pereche de suprafete de frecare pentru o
dcuplare completa a ambreiajului;
jd=0,7[mm]
i=numarul perechilor de suprafete de frecare;
i=2
ip=raportul de transmitere al parghiilor de debreiere.
Se alege ip=1,5
Sm=3+0,7 2=5,1[mm]
 Se determina cursa pistonului cilindrului receptor
cu relatia:
 
   
 
  
   
  ![]()
unde
Deci cursa pistonului cilindrului receptor va fi :
s2=5,1 2=10,2[mm]
Volumul de lichid activ in cilindrul receptor este :
 
d2=30[mm]
 
   
 
  
   
  ![]()
Datorita faptului ca presiunea de lucru este redusa , iar conductele de legatura au o lungime relativ mica, se poate neglija deformatia conductei , iar volumul de lichid refulat din cilindrul pompei centrale se poate considera egal cu volumul generat de pistonul pompei receptoare (V1=V2).
Cursa pistonului pompei centrale se determina cu relatia:
 
 
   
 
  
   
  ![]()
Cursa totala a pedalei de ambreiaj este:
 
   
 
  
   
  ![]()
Forta la pedala Fp se poate micsora prin marirea randamentului mecanismului de actionare ηa .Forta la pedala (la ambreiajele fara servomecanisme auxiliare) nu trebuie sa depaseasca 15-25 [daN] deoarece consumul prea mare de effort fizic conduce la obosirea excesiva a conducatorului auto.
Forta la pedala se determina astfel:
 
 
   
 
  
   
  
 
   
 
  
   
  
 
   
 
  
   
  ![]()
 
   
 
  
   
  
Conditii generale impuse ambreiajului
In afara de conditiile impuse ambreiajului la decuplare si cuplare, acesta trebuie sa mai indeplineasca urmatoarele:sa aiba durata de serviciu si rezistenta la uzura cat mai mare;
sa aiba o greutate proprie cat mai redusa ; sa ofere siguranta in functionare; sa aiba o constructie simpla si ieftina; parametrii de baza sa varieze cat mai putin in timpul exploatarii; sa aiba dimensiuni reduse, dar sa fie capabil sa transmita un moment cat mai mare; sa fie echilibrat dinamic; sa fie usor de intretinut.
Durata de functionare a ambreiajului depinde de numarul cuplarilor si decuplarilor, deoarece garniturile de frecare se uzeaza mai ales la patinarea ambreiajului. La fiecare cuplare lucrul mecanic de frecare la patinare se transforma in caldura datorita careia temperatura de lucru a garniturilor de frecare creste. Experimental s-a constatat ca la cresterea temperaturii de la 20 C la 100 C, uzura garniturilor de frecare se mareste aproximativ de doua ori.
BIBLIOGRAFIE
[1] Gh.Fratila-"Calculul si constructia automobilelor" -E.D.P. 1977
[2] Untaru- "Automobile" -E.D.P. 1968
[3]Stoicescu A.P.-"Dinamica autovehiculelor" vol.I -Ed. U.P.B. 1973
[4]A.Tudor,I.Marin-"Ambreiaje si cuplaje de siguranta cu frictiune.Indrumar de
proiectare" -I.P.B.1985
[5](***)-Inufa Katalog 1994
[6]Ligia Petrescu-"Elemente de grafica computerizata-AutoCAD"-U.P.B. 1998
[7]Ligia Petrescu-"Graeica inginereasca "- U.P.B. 1997
CUPRINS
Tema de proiect..................2
Calculul ambreiajului..................4
Justificarea alegerii modelelor similare...........4
Studiul tehnico-economic al solutiilor utilizate
la autovehiculele similare..............5
Calculul puterii motorului si determinarea caracterisicii
lui exterioare...................6
Calculul propriu-zis al ambreiajului mecanic.........8
Determinare coeficientului de siguranta al ambreiajului dupa uzarea garniturilor
Dupa uzarea garniturilor de frecare forta cu care un arc de presiune actioneaza asupra discurilor ambreiajului devine F"'a .Datorita uzurii garniturilor, arcurile de presiune se destind.
Coeficientul de siguranta dupa uzarea garniturilor de frecare u se determina cu relatia:
 
   
 
  
   
  ![]()
Unde M'a -este momentul de frecare al ambreiajului dupa uzarea garniturilor de frecare.
Calculul momentului M'a se face cu relatia:
 
   
 
  
   
  ![]()
 
   
 
  
   
  ![]()
Sageata f2 se calculeaza cu relatia f2=f- u unde u este uzura admisibila pentru garniturile de frecare ale ambreiajului.
Cunoscand uzura admisibila u1 pentru o garnitura de frecare si numarul discurilor conduse nd se poate calcula u cu relatia:
 
   
 
  
   
  ![]()
Uzura admisibila pentru o
garnitura de frecare este  u1
=1,5 2[mm]. Pentru transmiterea de catre ambreiaj a momentului Mmax
,fara patinare, cand garniturile de frecare sunt uzate, trebuie ca  u  
Se considera
 
   
 
  
   
  ![]()
 
   
 
  
   
  ![]()
 
   
 
  
   
  ![]()
 
   
     
  
   
   ![]()
   
 
  
   
  ![]()